RFLD-8RE 實效功率射頻電平偵測器
高頻寬 × 高功率 × 多通道,精準掌握每一瓦射頻能量
RFLD-8RE 是一款支援高射頻功率量測的 八通道實效功率 RMS 射頻電平偵測單元(True Power RMS RF Level Detector),採用標準 50 Ohm 技術架構,具備廣頻支援與高動態範圍等特性;每個通道的典型偵測範圍為 0 dBm 至 +36 dBm(對應 1 mW 至 4 W),可涵蓋 1 MHz 至 8 GHz 的完整射頻頻率範圍,其中 20 MHz 至 2700 MHz 頻段為 Becker 完整規格定義範圍。
每個通道皆配備兩種獨立偵測器:實效功率 RMS 偵測器(True Power RMS Detector) 與 封包偵測器(Envelope Detector),兩種偵測器可同時查詢、並行輸出,封包偵測路徑內建 峰值保持電路(Peak Hold Circuit),可記錄瞬時最高值,並於每次透過軟體查詢後自動重置,以利連續量測穩定性。
裝置前面板與後面板皆設有獨立 LED 指示燈,可即時顯示各通道射頻訊號的偵測狀態,LED 觸發門檻值可透過軟體靈活調整,提升系統整合與應用彈性。
特點
- 支援 1 MHz 至 8 GHz 寬頻頻率範圍
- 採用模組化架構,具備小型化設計,便於系統整合
- 提供 0 dBm 至 +36 dBm 的高動態範圍量測能力
- 同時支援 實效功率 RMS 偵測 與 封包(Envelope)脈衝偵測功能,可應用於連續與瞬時訊號量測
應用
- 自動化測試平台中的射頻功率量測與通道監控
- 用於研發階段之射頻訊號動態追蹤與校正
- 對射頻元件進行長時間、高功率的射頻壓力測試
- 生產階段進行大量元件的終端測試與性能篩選,提升產線效率與品質穩定性

高精度
RFLD-8RE 提供高精度射頻功率量測能力,模組內建 EEPROM,儲存依據不同頻率所對應之射頻電平校正資料表,可自動補償頻率響應誤差,確保量測數據的一致性與準確性。
多元遠端介面
RFLD-8RE 模組透過對應的 SR6-CU 控制器進行查詢與控制,資料可經由 LAN(乙太網路)與 USB 遠端介面存取,並採用 SCPI 格式的 ASCII 指令,便於程式化整合與遠端控制;針對大型系統如 TSQA-RFLD80K 與 TSQA-1X80PM,亦支援 網頁式圖形使用者介面,可直接透過瀏覽器進行即時監控與參數調整,簡化系統整合流程與使用者操作介面。
堅固設計
RFLD-8RE 採用小型化模組設計,可將 最多 10 組模組與 1 組 SR6-CU 控制器整合於單一 SR6-11C 系統平台中;針對每通道進行 4 W 高功率量測應用時,需搭配 FU-320 風扇單元以確保穩定散熱;整體配置可在僅 8U 機架空間內實現 最多 80 通道的全功率射頻量測能力,兼具彈性與可靠性。
高溫操作壽命測試
在進行 高溫操作壽命測試(High Temperature Operating Lifetime, HTOL) 的射頻測試系統中,RFLD-8RE 可在多通道架構下自動量測待測物之輸出功率變化,即使長時間運行亦具備穩定性與一致性,大幅節省測試階段的時間與人力成本,是 HTOL 大型應用場域中的關鍵量測模組。
技術規格

效能

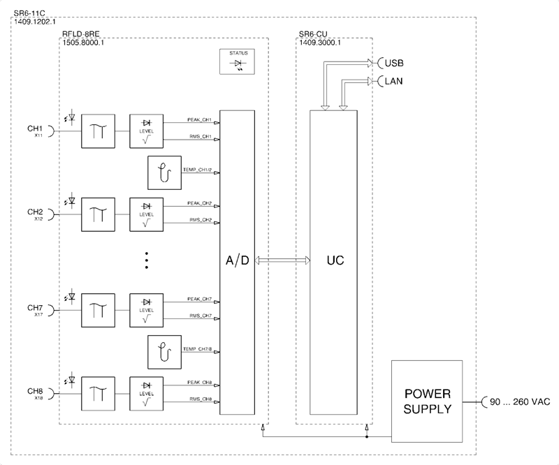
系統架構圖

典型應用

尺寸

外觀

SR6-11C 系統機架

相關產品

資源下載
SR6-11C Datasheet >
RFLD-8RE Datasheet >
Modular RF Systems Datasheet >


