終結雜訊猜測:相位雜訊絕對與加成性量測實戰解析
雙模式量測,透視元件真實雜訊貢獻
作者:Daniel Monforte,應用工程師, Maury Microwave
許多電子裝置都會受到相位短期隨機波動的影響,此現象稱為相位雜訊, 這種現象會增加通訊系統中的符碼錯誤,進而影響訊號品質,或因掩蓋低功率回波訊號而降低雷達系統的靈敏度, 工程師可利用相位雜訊分析儀量測整體系統或個別元件的相位雜訊效能, 本應用說明將探討高效能相位雜訊分析儀如何特別有效地透過絕對量測 (absolute measurements) 與加成性量測 (additive measurements) 來量化相位雜訊的大小。
關鍵應用與挑戰
相位雜訊在許多應用中都會影響系統效能, 以下範例說明高相位雜訊對雷達與數位通訊系統可能造成的影響。
雷達系統
圖 1 顯示簡化的雷達系統方塊圖, 在這些系統中,本地振盪器 (LO) 與放大器可能是主要的相位雜訊來源, LO 提供中頻 (IF) 訊號,該訊號可被調變以升頻至最終的傳輸頻率, 同一個 LO 也使接收到的訊號能夠降頻至 IF,以便進行數位化與後續處理, 理想情況下,LO 是在單一頻率下的離散連續波 (CW) 音頻, 然而,實際上 LO 訊號包含不完美之處,包括相位雜訊,如圖 1 中的紅色頻譜元素所示。

圖 1:顯示帶有 LO 相位雜訊貢獻的簡化雷達系統方塊圖。
圖 1 顯示簡化的雷達系統方塊圖, 在這些系統中,本地振盪器 (LO) 與放大器可能是主要的相位雜訊來源, LO 提供中頻 (IF) 訊號,該訊號可被調變以升頻至最終的傳輸頻率, 同一個 LO 也使接收到的訊號能夠降頻至 IF,以便進行數位化與後續處理, 理想情況下,LO 是在單一頻率下的離散連續波 (CW) 音頻, 然而,實際上 LO 訊號包含不完美之處,包括相位雜訊,如圖 1 中的紅色頻譜元素所示。
雷達系統會因為高相位雜訊而受到嚴重影響(也就是接收器被降敏),因為它會掩蓋雷達回波, 圖 2 說明了這一點,其中深藍色的旁波帶來自低相位雜訊的 LO,紅色的旁波帶來自具有較高相位雜訊的 LO,而淺藍色的箭頭是降頻後的雷達回波訊號, 具有較高相位雜訊的 LO 掩蓋了較小的雷達回波訊號。

圖 2:顯示雷達回波(淺藍色箭頭)被高 LO 相位雜訊(紅色旁波帶)掩蓋,並由低 LO 相位雜訊(深藍色旁波帶)顯露。
數位通訊系統
相位雜訊同樣影響數位通訊系統, 通訊系統中的調變方案越複雜,元件的相位雜訊對系統整體效能的影響就越大, 圖 3 顯示了一個簡化的接收器子系統視圖,用以說明相位雜訊如何影響系統, LO 使接收到的訊號能夠降頻至 IF,從而允許接收訊號被數位化與處理, 與雷達子系統非常相似,理想的 LO 應產生一個離散的 CW 頻率音頻。

圖 3:顯示接收器子系統方塊圖。
圖 4a 中的 QPSK 訊號帶有一些相位雜訊,導致星座圖點在相位上旋轉, 然而,由於符碼未超出符碼邊界,每個符碼仍可被準確解碼, 在此範例中,LO 的相位雜訊效能不影響訊號的符碼錯誤率 (SER), 現在將相同的相位雜訊效能應用於 16 QAM 訊號(圖 4b), 由於過度的相位雜訊,接收裝置將誤解傳輸的符碼,導致 SER 效能變差, 為了在 16 QAM 訊號中達到更好的 SER 效能,通訊系統需要一個較低相位雜訊的 LO,如圖 4c 所示。

圖 4:顯示高相位雜訊不影響 QPSK 訊號的 SER (a),但會增加 16 QAM 訊號的 SER (b),其中需要低相位雜訊 LO (c) 以達理想效能。
絕對相位雜訊量測
如果懷疑系統產生過多的相位雜訊,一種診斷方法是量測整體系統與子系統/元件的相位雜訊,以確定哪些元件是主要的貢獻者, 本節將回顧如何執行絕對量測,此量測用於描述單埠裝置(如訊號產生器或振盪器)的特性,使用來自 Holzworth 產品線 的 Maury Microwave HA7062D 即時相位雜訊分析儀。
儀器配置
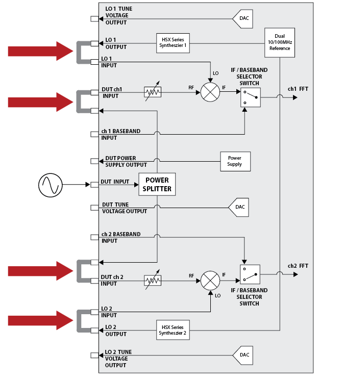
絕對相位雜訊量測的儀器配置始於將剛性跳線連接至前面板,如圖 5 中的箭頭所示。

圖 5:顯示絕對相位雜訊測試配置,四個剛性同軸跳線(紅色箭頭)連接到相位雜訊分析儀的前面板。
HA7062C 和 HA7062D 要求待測物 (DUT) 的訊號功率介於 -5 dBm 至 +20 dBm 之間,且具有穩定的載波頻率, 本節的範例 DUT 是來自 Holzworth 產品線的 Maury Microwave HSX9001B 多通道射頻合成器,輸出一個 100 MHz、+10 dBm 的 CW 訊號,透過儀器前面板上的 DUT 輸入埠連接至 HA7062D。
GUI(軟體)配置
儀器連接
- 步驟 1:透過開啟 GUI 右側的 Devices 選單連接至相位雜訊分析儀。
- 步驟 2:按下儀器顯示工作區下方區段中的 Locate Devices 按鈕,如果儀器透過 USB 纜線或 LAN 連接至電腦,軟體將能夠偵測到儀器,它將出現在選單的 Devices 區段中(圖 6)。

圖 6:顯示透過 Devices 選單確保正確連接。
- 步驟 3:您需要選擇儀器的序號,如果您有多個 Holzworth 產品線儀器連接到電腦,它們也會出現。
- 步驟 4:一旦選定儀器,儀器的序號將以藍色顯示在 Devices 選單按鈕上方(圖 7)。

圖 7:顯示完成與相位雜訊分析儀的連接。
絕對量測配置
- 步驟 1:選擇 GUI 右側的 Measurement 選單。
- 步驟 2:確認 Measurement Type 設定為 Absolute。
- 步驟 3:將 Frequency Span (頻率範圍) 設定為 1 Hz 至 10 MHz。
- 步驟 4:按下 GUI 右側的 Measurement 選單按鈕,最大化顯示的工作區域。
- 步驟 5:按下 Acquire 按鈕以擷取訊號。

圖 8:顯示在擷取絕對相位雜訊量測之前,配置量測類型、頻率範圍和顯示區域。
為了開始理解絕對量測,我們首先查看擷取的相位雜訊圖下所列的資料, 此區段將顯示與量測直接相關的資訊,特別是量測類型(圖 9a)、量測時間(圖 9b)、DUT(載波)頻率(圖 9c)和 DUT(載波)功率(圖 9d)。

圖 9:顯示 HSX9001B 射頻合成器的絕對相位雜訊量測圖以及底部包含基本資料(a 到 d)的選單。
在確認載波與量測類型後,我們可以仔細檢查圖 9 的相位雜訊圖, 相位雜訊分析儀不會顯示 CW 訊號的載波部分,但會顯示單旁波帶相位雜訊 (single sideband phase noise),其頻率偏移量顯示在底部, 透過從顯示中移除載波訊號,儀器可以使用其更多的動態範圍來更準確地量測訊號的相位雜訊。
加成性相位雜訊量測
加成性量測使相位雜訊分析儀能夠量測子系統或系統元件的相位雜訊貢獻,進一步了解整體的相位雜訊, 在本節中,我們將回顧如何使用 HA7062D 執行加成性量測。
儀器配置
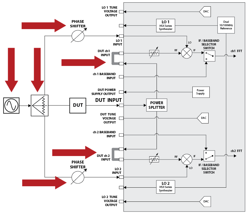
與絕對量測相比,相位雜訊分析儀需要不同的配置來執行加成性量測(圖 10), 額外的元件包括一個 1 對 3 功率分配器、兩個相位移相器以及一個外部訊號源, 外部訊號源將產生一個測試訊號,作為儀器的兩個 LO,並為 DUT 提供所需的運作訊號, HA7062C 和 HA7062D 可以使用來自 Holzworth 產品線的 Maury Microwave HX5100 系列電子相位移相器 (Electronic Phase Shifters) 或機械式相位移相器來執行此量測, 在此示範中,我們將使用 HX5100-140M 電子相位移相器,其頻率範圍為 94 MHz 至 187 MHz。

圖 10:顯示加成性相位雜訊測試配置。
對於加成性量測,相位雜訊分析儀只需要兩條剛性跳線電纜,以及額外的相位移相器、功率分配器和訊號源, 子系統或元件將與 DUT 一同放置在測試系統內, 請注意,HX5100 電子相位移相器的輸出需要連接到 LO 輸入,並且調諧電壓也必須連接到儀器, 如果 DUT 需要電源,可以使用相位雜訊分析儀的可程式化電源供應器輸出, HA7062C 和 HA7062D 均可執行從 10 MHz 到 6 GHz 的加成性量測, 對於高頻(最高 50 GHz)加成性量測,Maury Microwave HA7063A 降頻轉換器 (Downconverter) 可直接與 HA7062C 或 HA7062D 相位雜訊分析儀配對使用。
GUI(軟體)配置
儀器連接
- 步驟 1:透過開啟 GUI 右側的 Devices 選單連接至相位雜訊分析儀。
- 步驟 2:按下儀器顯示工作區下方區段中的 Locate Devices 按鈕,只要儀器透過 USB 纜線或 LAN 連接至電腦,軟體就能偵測到儀器,並將其顯示在選單的 Devices 區段中(圖 6)。
- 步驟 3:您需要選擇儀器的序號,如果您有多個 Holzworth 產品線儀器連接到電腦,它們也會出現。
- 步驟 4:一旦選定儀器,儀器的序號將以藍色顯示在 Devices 選單按鈕上方(圖 7)。
加成性量測配置
- 步驟 1:選擇 GUI 右側的 Measurement 選單。
- 步驟 2:將 Measurement Type 更改為 Additive。
- 步驟 3:將 Frequency Span(頻率範圍) 設定為 1 Hz 至 10 MHz(圖 11)。

圖 11:顯示在 GUI 的 Measurements 選單中為加成性量測設定參數。
- 步驟 4:選擇 GUI 右側的 Inputs 選單。
- 步驟 5:在 DUT Inputs 選單中,確認 Additive Setting 設定為 HX5100。
- 步驟 6:按下 GUI 右側的 Inputs 選單按鈕,最大化顯示的工作區域。
- 步驟 7:按下 Acquire 按鈕以擷取訊號。

圖 12:顯示配置 Inputs 選單並擷取加成性相位雜訊量測。
使用者可能需要增加傳輸功率以補償功率分配器和纜線損耗, 在圖 13 的範例中,一個 HSX9001B 透過一個放大器 (DUT) 提供了一個 100 MHz 的 +15 dBm 訊號用於加成性量測, 作為參考,絕對量測提供的是 +10 dBm 訊號。

圖 13:顯示 HSX9001B 射頻合成器的加成性相位雜訊量測圖以及底部包含基本資料(a 到 d)的選單。
相位雜訊圖下方的底部選單將顯示與量測直接相關的資訊,例如量測類型(圖 13a)、量測時間(圖 13b)、DUT(載波)頻率(圖 13c)和 DUT(載波)功率(圖 13d)。
關於圖 13 的圖表,相位雜訊分析儀將顯示由放大器所增加的單旁波帶相位雜訊。
絕對與加成性量測的優勢
絕對量測與加成性量測這兩種方法相輔相成,共同為工程師提供了強大的診斷與除錯能力,使其能夠更深入地探究待測物 (DUT)、子系統乃至單一元件的相位雜訊效能表現;此類精密的分析可透過高效能的即時相位雜訊分析儀,例如 Maury Microwave HA7062C 與 HA7062D(來自 Holzworth 產品線),便捷地執行。
在絕對量測模式下,這些分析儀可直接評估如 Maury Microwave HSX9000 系列射頻合成器(文中以 HSX9001B 為例作為低雜訊 DUT 或參考源)等訊號源本身的相位雜訊特性;而在加成性量測配置中,則通常需要搭配外部低雜訊訊號源(例如前述的 HSX9000 系列合成器)與功率分配器來驅動待測物及分析儀的 LO 輸入埠,並利用如 HX5100 系列的電子相位移相器(文中範例所用)建立精確的相位關係,使分析儀能夠專注量測待測物(如放大器)在運作時所疊加引入的微量相位雜訊;此外,對於更高頻率(最高達 50 GHz)的加成性量測需求,還可選用 HA7063A 降頻轉換器 與分析儀配對使用,有效擴展測試頻寬;這一整套儀器與量測技術的靈活組合,為剖析最先進複雜的系統或裝置提供了全面且高效能的相位雜訊分析解決方案。